简介
它的雾化机理是用高压泵使液体获得高压(1-10Mpa),高压液体通过喷嘴时,将压力转化为动能而高速喷出时分散成液滴。这种雾化方式有以下优点:雾化动力小;操作、检修、更换简便;可获得较大颗粒等等。它的缺点是:需要高压泵,喷嘴容易堵塞,料液需严格过滤;喷嘴磨损大;高黏度物料不易雾化。
应用范围
速溶奶粉、可可粉、咖啡等
颗粒状的分散染料、碱性染料等
甲醇丙脂、十二醇硫酸钠等
合成洗衣粉等
核黄素VB2、药用酵母等生物制品
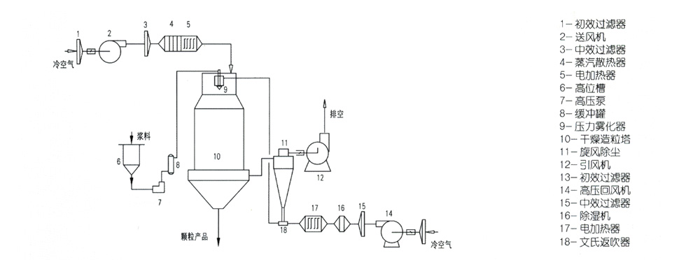
工艺流程

技术参数
|
项目Mode 型号Item |
YPG-1600 |
YPG-2000 |
YPG-2800 |
YPG-3600 |
YPG-5200 |
|
入口温度(℃) |
140-300℃ |
|
|
|
|
|
出口温度(℃) |
20-100℃ |
|
|
|
|
|
水份蒸发量(kg/h) |
20-30 |
50-70 |
120-180 |
250-300 |
800-1000 |
|
雾化压力(Mpa) |
0.8-2 |
1-2.5 |
1.5-3 |
1.5-4 |
1.5-4 |
|
传动功率(kw) |
1.8 |
23 |
29 |
43.5 |
107 |
|
塔径/塔高(m) |
1.6/9.8 |
2.0/12.1 |
2.8/16 |
3.6/21 |
5.2/29 |







